.
Diferentes fichas para la realización de las prácticas en taller de electricidad durante un curso con una duración de tres meses.
Las practicas se deben realizar sobre un tablero en el que los alumnos irán colocando los diversos materiales para aprender el manejo de las herramientas, trabajar los diferentes materiales y a entender los circuitos eléctricos básicos.
Al final de cada practica hay un enlace para descargar la ficha correspondiente.

La ficha cero tiene los símbolos y dibujos que emplearemos en todas las prácticas


PRACTICA Nº 1

La primera práctica es para que los alumnos adquieran habilidad con las herramientas. Es una práctica que hoy en día no se utiliza este tipo de material como el hilo rígido, pero se puede realizar con conductor flexible, es lo que les dará habilidad con las herramientas.

https://mega.nz/file/9MVnFKyD#O5qAEoKGtRhYi9ocWBzWVBjLHX-p_UnIgD_QzgYzw28
Enlace de descarga de la ficha el PDF

PRACTICA Nº 2

Segunda practica en la que realizaran los Alumnos un punto de luz sencillo, es lo mas básico de una instalación eléctrica

https://mega.nz/file/xVcmhI5T#mqVhQRLsZr3yvSCEi6VesffjGHNysFveth-wC9foTuE

PRACTICA Nº 3

Esta practica es como la anterior pero añadiendo una toma de corriente y el cuadro con las protecciones.

https://mega.nz/file/QFVV1ZSQ#2FOgJherg5-tudmBW2QcezHG41IEB6ijb5VrgxpMtrc

PRACTICA Nº 4

Práctica de punto de luz Combinado, accionado desde dos lugares diferentes.

https://mega.nz/file/pNsEjSYL#frwFCnOAoy6v-9Al-_OIrfvUMZ7KK-8b57N478XbkaM

PRACTICA Nº 5

Practica de instalación de punto de luz de cruzamiento, accionado desde tres sitios diferentes

https://mega.nz/file/5N9kTTTI#v5TvupxP8Me4L-vrAuVr49ROY8f_Fiwbc37yxdaoy2o

PRÁCTICA Nº 6

En esta practica los alumnos aprenden a empalmar conductores, hay que forzarlos para que recuadren los conductores por los lados de la caja.

https://mega.nz/file/8JUFXIgL#_T4eEbe6crUR1-JAGGv3T1u6eIubDO7x2FRI1nmh_uc

PRÁCTICA Nº 7

Cableado de un cuadro general de protección para una vivienda

https://mega.nz/file/YZUkGAib#G7FnyvGq0lanfl4iiNVEDzHdPwEZbYeN3vkguwmSN_w

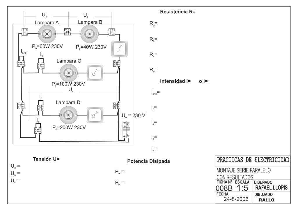
PRÁCTICA Nº 8

En esta practica comprobaran como se comportan las diferentes cargas y circuitos, midiendo con un amperímetro y con un voltímetro en los diferentes puntos que marcamos en la ficha

https://mega.nz/file/gdcXRLrY#-YlOcJM9dJz7HbXCde-WGozGoaDQXjPIsvbeH5jmliU
Esta ficha es para trabajo en aula, con los datos de la ficha realizar las operaciones de calculo de las diferentes partes del circuito

https://mega.nz/file/YYkw0CaS#O1pTF_4gH7S2O-HDUXrQYy9Tm4McGSFAzS-tuZPE2WM

La ficha resuelta, no entregar al alumno

